S7-200 SMART USS协议与MM420变频器通讯

S7-200 SMART USS协议与MM420变频器通讯


200 SMART USS协议通信

USS协议通信是西门子公司PLC与变频器专用通讯协议,它是一种基于串行总线,进行的数据通信协议。USS协议是一种主从通讯协议可以一个主站和最多31个从站通信。MM420和MM440变频器类似;

200 smart uss协议通信

如果是MM440变频器的话就应是29、30端子,可以根据手册来确定。

MM420变频器通信参数设置

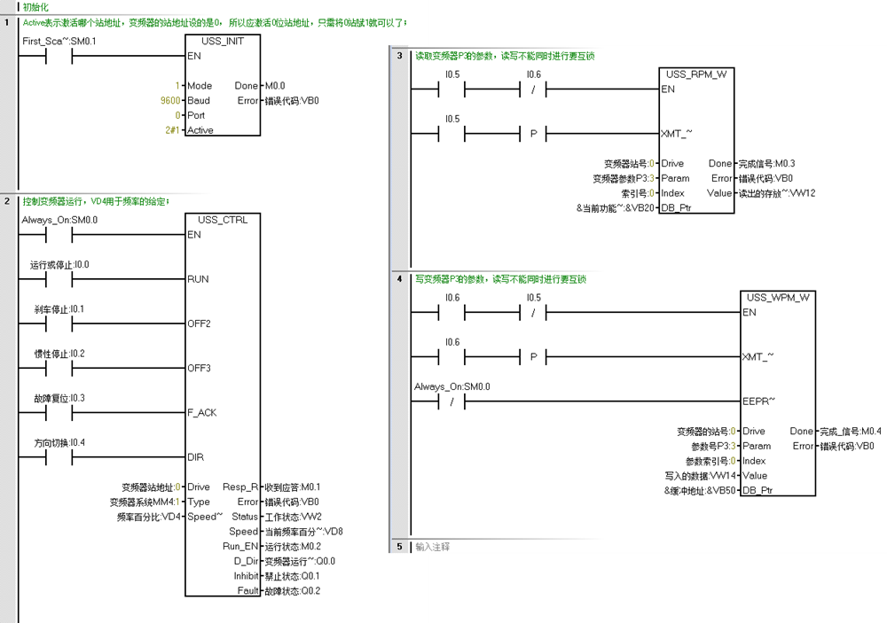
通过USS协议库编写程序

200 SMART的代码如下

 


转载请注明出处:  https://www.cntworld.cn
智能工控 » S7-200 SMART USS协议与MM420变频器通讯

发表回复

提供最优质的资源集合

立即查看 了解详情
🤖 智能助手
你好!有什么问题可以问我 😊
文章加载时间:2.3752 秒